关注协会
生态环境保护实用技术
2024-J-21
基于袋式除尘的烧结机头(球团)烟气多污染物减污降碳技术
申报单位
中钢集团天澄环保科技股份有限公司
推荐单位
中国环境保护产业协会除尘专业委员会
适用范围
适用于钢铁、有色冶炼行业中的烧结机头、球团窑炉烟气多污染物(烟尘、SO2、NOX)超低排放和节能降碳协同控制,技术应用的工况烟气条件是烟气温度<240℃,烟气压力-20000~5000Pa,应用规模为20万m3/h~400万m3/h,系统可处理的入口烟气颗粒物浓度≤20g/Nm3、SO2浓度≤3000mg/Nm3、NOX浓度≤500mg/Nm3。
工艺路线
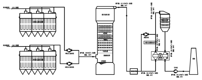
烧结机头烟气→袋式除尘器→主抽风机(利旧)→石灰石-石膏湿法脱硫→湿式电除尘器→烟道除雾器→热烟再循环加热(一级加热)→GGH换热→燃烧器升温(二级加热,内置式直燃热风炉)→SCR脱硝→引风机→直排烟囱。
烧结机头烟气进入顶部垂直进风袋式除尘器除尘后将粉尘浓度降低至10mg/Nm3以下,经并联的两台主抽风机升压后进入脱硫系统吸收塔。烟气在吸收塔内进行吸收、氧化、中和等反应除去烟气中绝大部分SO2,使其浓度降低至35mg/Nm3以下。吸收过程中产生的副产物石膏与脱硫废水经三联箱处理系统处理达标后通过泵送至主厂区综合利用。
脱硫系统收塔顶部设置湿式电除尘器,可进一步降低烟气中的颗粒物浓度。但实际运行中采用机头电除尘改袋除尘后,湿式电除尘基本无需运行也可保证最终烟囱出口颗粒物浓度小于10mg/m3。湿式电除尘器出口烟气通过除雾器除水除雾、一级加热风机升温至65℃后进入GGH换热器进行换热升温到245℃。换热后的烟气由两台内置式直燃炉加热升温到280℃,在烟气中混入浓度5%以下的氨气后进入脱硝系统反应器,在催化剂的作用下脱除烟气中的NOX,脱硝后烟气中的NOX浓度降低到50mg/Nm3以下。脱硝后的烟气经GGH换热降温至95℃,经引风机升压后通过烟囱排入大气。

工艺流程图
技术特点
1.开发了基于袋式除尘的烧结机头烟气多污染物协同净化新工艺。用袋式除尘取代电除尘是烧结烟气除尘技术颠覆性的突破,为下游脱硫脱硝超低排放系统稳定高效运行提供了根本保证。
2.研发了顶部垂直进风袋式除尘器,解决了在传统袋式除尘器无法耐受烧结机头烟气高负压的情况下应采用何种结构型式进行袋式除尘的核心问题。此外,该新型除尘器还解决了火星捕集、粗颗粒预除尘、显著降低设备阻力等问题,实现了低碳高效运行。
3.研制了耐高温抗结露耐腐蚀过滤材料,形成了特种高温精细复合滤料产品,解决了烧结机头烟气袋式除尘采用何种过滤材料的核心问题,填补了滤料产品空白。
4.开发了适应低尘场景下的烧结机头烟气高效低碳脱硫脱硝技术。主要包括更优液滴拦截功能的多级高效除雾系统、低阻多孔气流分布板、低尘场景下脱硝催化剂选型布置和除尘脱硫脱硝先进过程控制(APC)技术等,保证了无需运行湿电,降低了脱硫剂/脱硝用氨水/燃料能源等耗量,也可实现硫硝尘稳定达到超低排放要求。
综上,该技术具有高效低排、低阻节能、运行稳定、安全可靠等显著特点,可实现大型烧结机头烟气硫硝尘稳定超低排放,避免下游脱硫脱硝设备结垢和堵塞、主抽风机磨损快、烧结停机检修频次高等问题,助力烧结机稳产高产,实现了减污降碳协同增效。
应用效果
新钢7#360m2烧结机头烟气袋式除尘示范工程于2021年9月建成投运,投运2年多来袋式除尘系统运行稳定,出口颗粒物浓度5.4mg/m3,平均阻力640Pa,漏风率1.6%,烧结生产和产量未受影响,实际综合运行能耗降低50%以上,实现了稳定的超低排放和减污降碳协同增效。
下游的脱硫脱硝系统示范工程于2021年12月建成投运,投运以来系统运行稳定,监测报告显示烟囱出口颗粒物排放浓度4.1~4.5mg/Nm3,除尘效率>99.5%,SO2排放浓度12~18mg/Nm3(含氧量16%),脱硫效率>98.84%,NOX排放浓度16~19mg/Nm3(含氧量16%),脱硝效率>90%。
本项目的副产物与其他污染物方面,脱硫副产物石膏脱水后二水硫酸钙不低于90%,CaCO3低于3%(以无游离水分的石膏作基准),满足用作水泥缓凝剂要求。石膏储存在石膏库内,由业主外运处理。脱硫废水经废水处理系统处理后,水质达到《钢铁工业水染物排放标准》(GB13456-2012)中的相应要求。处理后的废水储存在清水箱中,由清水泵送至烧结配料回用,废水系统产生的污泥由板框压滤机脱水后形成的泥饼堆积在污泥间内,由业主外运统一处理。失效的催化剂由第三方有资质的单位回收处理。
应用案例
基于袋式除尘的7#360m2烧结机头烟气除尘脱硫脱硝超低排放改造工程。

新钢7#360m2烧结机头烟气袋式除尘器及脱硫脱硝超低排放系统
典型案例烟囱排放
申报单位联系信息
单位名称:中钢集团天澄环保科技股份有限公司
单位地址:湖北省武汉市东湖新技术开发区光谷一路225号